TRANSTEC 7151PS
Pravila foruma
Naslov teme treba da bude u formatu: PROIZVOĐAČ, MODEL, KRATAK OPIS KVARA
Nakon rešenog kvara zatvoriti temu >> >UPUTSTVO< u suprotnom ništa ne činiti.
HOME -- SERVISERI -- DALJINSKI -- RAZNA UPUTSTVA
Naslov teme treba da bude u formatu: PROIZVOĐAČ, MODEL, KRATAK OPIS KVARA
Nakon rešenog kvara zatvoriti temu >> >UPUTSTVO< u suprotnom ništa ne činiti.
HOME -- SERVISERI -- DALJINSKI -- RAZNA UPUTSTVA
TRANSTEC 7151PS
FIRMA:TRANSTEC
MODEL:7151PS
CHASSIS(oznaka šasije):
PCB(oznake na štampanoj ploči):
MCU(procesor):M491BB1
EEPROM:
VERTIKALA:TRANZISTORSKA
AUDIO:AN5265
VIDEO: TA7698AP
SMPS (mreža):SMEJSTENA NA PLOCICI SA LEVE STRANE TR. S2000
FBT (vn trafo):KFS-60288
TUNER:
KVAR:NE RADI VERTIKALA HORIZONTALNA LINIJA NA EKRANU
OPIS KVARA:POTREBNA SEMA VERTIKALNOG DELA TRANZISTORI SU ISPRAVNI
MODEL:7151PS
CHASSIS(oznaka šasije):
PCB(oznake na štampanoj ploči):
MCU(procesor):M491BB1
EEPROM:
VERTIKALA:TRANZISTORSKA
AUDIO:AN5265
VIDEO: TA7698AP
SMPS (mreža):SMEJSTENA NA PLOCICI SA LEVE STRANE TR. S2000
FBT (vn trafo):KFS-60288
TUNER:
KVAR:NE RADI VERTIKALA HORIZONTALNA LINIJA NA EKRANU
OPIS KVARA:POTREBNA SEMA VERTIKALNOG DELA TRANZISTORI SU ISPRAVNI
Zadnja izmena: dejan-mk, dana 09 Avg 2010, 08:45, ukupno menjano 1 put.
- Stolle
- Preminuo
- Postovi: 19098
- Pridružen: 12 Avg 2006, 23:35
- Location: Srbija
- Specialty: tv-multimedia
- Lokacija: Dimitrovgrad
Re: TRANSTEC 7151PS
TA7698AP nije procesor. Napiši koji je. Vidi da li ima još neke oznake na ploči. I osim naslova i popisa, piše se normalnim tekstom.
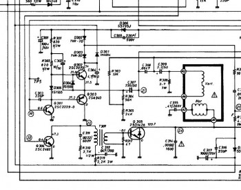
Da li ovo liči ?
Da li ovo liči ?
"29 poslednjih dana u mesecu je najteže"
Re: TRANSTEC 7151PS
Moja greska,procesor je M491881 i jeste Stole to je ta sema.Hvala na semi.
- nec
- Site Admin

- Postovi: 4871
- Pridružen: 17 Okt 2007, 22:15
- Location: Makedonija, Strumica
- Phone number: 0038978425778
- Specialty: tv-multimedia
- Kontakt:
Re: TRANSTEC 7151PS
Ako imas tanku liniju, ganjaj problem oko oscilatora, nece biti da je do izlaza
Kad zamenimo ideje svi imamo duplo vise ideja
- Stolle
- Preminuo
- Postovi: 19098
- Pridružen: 12 Avg 2006, 23:35
- Location: Srbija
- Specialty: tv-multimedia
- Lokacija: Dimitrovgrad
Re: TRANSTEC 7151PS
Proveri imaš li 12V na TA7698AP.
viewtopic.php?p=128245#p128245
viewtopic.php?p=128245#p128245
"29 poslednjih dana u mesecu je najteže"
Re: TRANSTEC 7151PS
Nemam 12v na TA7698AP trazicu gde je problem
- milan
- Preminuo
- Postovi: 4426
- Pridružen: 19 Avg 2006, 22:38
- Location: Novi Sad
- Specialty: tv-multimedia
Re: TRANSTEC 7151PS
M491881
treba M491BB1
treba M491BB1
- vlatkocopa
- gx

- Postovi: 3034
- Pridružen: 04 Jun 2008, 22:41
- Location: Makedonija-Kumanovo
- Contact person: Vlado
- Phone number: 0038931420808
- Specialty: tv
Re: TRANSTEC 7151PS
Kako je moguce da nema napajanje+12V na TA7698AP,a da mu pokazuje uopste sliku... 
Za sjaj u očima, rumenilo u licu i lepršav hod - koristite kozmetiku -Šljivovica a moze i domaca jabukovaca ..:))
- Stolle
- Preminuo
- Postovi: 19098
- Pridružen: 12 Avg 2006, 23:35
- Location: Srbija
- Specialty: tv-multimedia
- Lokacija: Dimitrovgrad
Re: TRANSTEC 7151PS
Moguće je.
- Prilog
-
- 1.jpg (3.88 KiB) Pregledano 1696 puta.
-
- 2.jpg (4.59 KiB) Pregledano 1698 puta.
"29 poslednjih dana u mesecu je najteže"
- vlatkocopa
- gx

- Postovi: 3034
- Pridružen: 04 Jun 2008, 22:41
- Location: Makedonija-Kumanovo
- Contact person: Vlado
- Phone number: 0038931420808
- Specialty: tv
Re: TRANSTEC 7151PS
Hmm...davno je to bilo,stvarno se vise ne secam....znam da je bilo problema oko elkosa na stab.za 12V koji su pravili svakojake probleme.. 

Za sjaj u očima, rumenilo u licu i lepršav hod - koristite kozmetiku -Šljivovica a moze i domaca jabukovaca ..:))
Re: TRANSTEC 7151PS
Dioda sa oznakom na ploci D215je bila u kratkom spoju,al ne znam koja dioda je na njoj ne pise nista sema bi pomogla ako je neko ima.Unapred zahvaljujem!
- alexa_pg
- Site Admin

- Postovi: 6108
- Pridružen: 22 Avg 2006, 08:10
- Location: Podgorica
- Specialty: tv-multimedia
Re: TRANSTEC 7151PS
Na kom pinu IC nemas napona?
Semu skini odavde
http://elektrotanya.com/stylandia_ctv-5 ... nload.html
Semu skini odavde
http://elektrotanya.com/stylandia_ctv-5 ... nload.html
"I ja volim ljude ali ih sve manje podnosim"
- Stolle
- Preminuo
- Postovi: 19098
- Pridružen: 12 Avg 2006, 23:35
- Location: Srbija
- Specialty: tv-multimedia
- Lokacija: Dimitrovgrad
Re: TRANSTEC 7151PS
Šemu ima i na linku koji sam dao gore.
Ako ide na pin 2, na šemi je obično nema, to je zener 12V.
Ako ide na pin 2, na šemi je obično nema, to je zener 12V.
"29 poslednjih dana u mesecu je najteže"
Re: TRANSTEC 7151PS
Jeste ide na pin2 probacu za zenerkom 12V
Re: TRANSTEC 7151PS
Pozdrav svima!Javljam se posle izvesnog vremena.Dobio sam napajanje na TA7698AP od oko 8V trebalo bi da bide 12V,napajanje dolazi iz VN-trafoa,slika se otvorila ali imam losu H/V sinhronizaciju zbog niskog napona najverovatnije.U pitanju su otpori preko kojih se dobija napon iz VN-trafoa mislim da su povecali vrednost cim proverim javjlam se opet dokle sam stigao.

