TV Schneider 21M311 ne radi mreza 

problemi , kvarovi , sheme upload/download popravka CRT televizora
HOME -- SERVISERI -- EXPERT-TEAM -- DALJINSKI

Urednici: alexa_pg,KASA1

Pravila foruma
Naslov teme treba da bude u formatu: PROIZVOĐAČ, MODEL, KRATAK OPIS KVARA
Nakon rešenog kvara zatvoriti temu >> >UPUTSTVO< u suprotnom ništa ne činiti.

HOME -- SERVISERI -- DALJINSKI -- RAZNA UPUTSTVA
Avatar
Ribery
gx
gx
Postovi: 668
Pridružen: 28 Okt 2008, 20:21
Location: Beograd
Contact person: Darko
Specialty: tv-multimedia
Lokacija: Beograd-Zvezdara
Kontakt:

TV Schneider 21M311 ne radi mreza

Post napisao Ribery » 25 Sep 2016, 12:59

CRT TV
PROIZVOĐAČ: Schneider
MODEL: 21M311
MODEL DODATNO:(opcionalno)
EKRAN: A51CPAA01X03
CHASSIS: M35
SMPS (mreža): 44608P (IC801)
AUDIO: TDA7057AQ ( IC 601)
Choper trafo u mrezi: BCK4001 36TRF048
Eeprom: 24C16 (IC001)
MCU (procesor i pozicija): Micronas VCT3831A (IC201)
VERTIKALA (i pozicija): TDA8172(IC301)
FBT(vn trafo):
TUNER: UV1355/S
***************************************
SIMPTOMI: Ne radi mreza
OPIS KVARA i PREDUZETE RADNJE: Tv je dosao sa kvarom da nece da startuje a musterija je rekla da je TV imao pola slike a pola ne ( kao kad ima problem sa vertikalom). Otvorio sam TV i video los kontakt na vertikali, i naduvan elko od 1000uF 35V na poziciji C838. Zamenim sve kondenzatore u sekundaru mreze, prelemim sve lose kontakte ali mreza i dalje ne radi i nema standby. Zamenim kolo 44608P (IC801), kondenzator 4.7uF 50V koji je pored njega i optokapler i TV proradi i startuje ali ne radi kako treba. Ne startuje iz prve nego prvo treperi lampica i cuje se da mreza "cvrci" pa tek onda startuje. Kada TV startuje radi super. Kada ugasim TV na daljinski cuje se mreza da ne radi dobro (kao cvrcci ujutru :-) ). Pole nekoliko paljenja i gasenja TV radi dobro i posle moze da se ugasi na daljinski a da se ne cuje da ima problem sa mrezom. Mislim da je problem mozda u nekom tranzistoru ili zener diodi u sekundaru mreze oko stabilizatorskih dioda za 5V i 9V ali nisam siguran jer dugo nisam imao ovakav problem pa bih vas zamolio za pomoc ako neko ima resenje da ne lutam mnogo. Sasija je najverovatnije M35. Hvala unapred :pivopije:
Zadnja izmena: Ribery, dana 17 Okt 2016, 14:26, ukupno menjano 2 puta.
Posao TV servisera moras da volis da bi radio takav posao. Ovaj posao niko ne uci samo zbog novca.

Avatar
alexa_pg
Site Admin
Site Admin
Postovi: 6119
Pridružen: 22 Avg 2006, 08:10
Location: Podgorica
Specialty: tv-multimedia

Re: TV Schneider 21M311 ne radi mreza

Post napisao alexa_pg » 25 Sep 2016, 15:16

I ako kazes "...zamenim sve kondenzatore u sekundaru mreze..." misljenja sam da si neki preskocio, makar neki koji se nalazi u sekundaru VN a sluze za filtriranje napona za napajanje stepena za vertikalno skretanje.
Razlog za ovu moju konstataciju je tvoja izjava "...Pole nekoliko paljenja i gasenja TV radi dobro i posle moze da se ugasi na daljinski a da se ne cuje da ima problem sa mrezom."
"I ja volim ljude ali ih sve manje podnosim"

Avatar
Ribery
gx
gx
Postovi: 668
Pridružen: 28 Okt 2008, 20:21
Location: Beograd
Contact person: Darko
Specialty: tv-multimedia
Lokacija: Beograd-Zvezdara
Kontakt:

Re: TV Schneider 21M311 ne radi mreza

Post napisao Ribery » 25 Sep 2016, 16:19

Zamenio sam sve u mrezi cak sam zamenio i napajanje za vertikalu (100uF 50V pozicija C301) i problem je opet isti. Na ESR metru su OK ovi novi kondenzatori. Ostala su 4 u horizontali pa sam menjao jedan po jedan. Kako je problem ostao isti vratio sam ta 4 stara koja su OK na ESR metru.
Zadnja izmena: Ribery, dana 25 Sep 2016, 19:13, ukupno menjano 1 put.
Posao TV servisera moras da volis da bi radio takav posao. Ovaj posao niko ne uci samo zbog novca.

Avatar
alexa_pg
Site Admin
Site Admin
Postovi: 6119
Pridružen: 22 Avg 2006, 08:10
Location: Podgorica
Specialty: tv-multimedia

Re: TV Schneider 21M311 ne radi mreza

Post napisao alexa_pg » 25 Sep 2016, 16:37

Ako je u pitanju sasija M35/36, kako si napisao, onda elektroliti u vertikali (napajanje) nisu 100uF vec 2200uF.
Vertikala.JPG
"I ja volim ljude ali ih sve manje podnosim"

Avatar
Ribery
gx
gx
Postovi: 668
Pridružen: 28 Okt 2008, 20:21
Location: Beograd
Contact person: Darko
Specialty: tv-multimedia
Lokacija: Beograd-Zvezdara
Kontakt:

Re: TV Schneider 21M311 ne radi mreza

Post napisao Ribery » 25 Sep 2016, 18:48

Ovi C404 i C405 vidim da su kod mene na ploci 470uF 25V a na ovoj semi je 2200uF 25V Ili je neka greska kod mene na sasiji ili to nije ista sasija mada se sve poklapa na ovoj semi sa mojim TV-om.

---------- Ned Sep 25, 2016 19:11 ----------
Alexa, stavio sam i poziciju koja je tog elektrolita od 100uF 50V sto sam zamenio. Nalazi se odmah pored integrisanog kola vertikale.
Zadnja izmena: alexa_pg, dana 25 Sep 2016, 21:24, ukupno menjano 2 puta.
Razlog: spojena dva uzastopna posta u jedan
Posao TV servisera moras da volis da bi radio takav posao. Ovaj posao niko ne uci samo zbog novca.

Avatar
Stolle
Preminuo
Postovi: 19098
Pridružen: 12 Avg 2006, 23:35
Location: Srbija
Specialty: tv-multimedia
Lokacija: Dimitrovgrad

Re: TV Schneider 21M311 ne radi mreza

Post napisao Stolle » 25 Sep 2016, 19:20

Šta se dešava na pinu STB VCT3831, ON/OFF, kad radi dobro kad ne radi?
"29 poslednjih dana u mesecu je najteže"

Avatar
Ribery
gx
gx
Postovi: 668
Pridružen: 28 Okt 2008, 20:21
Location: Beograd
Contact person: Darko
Specialty: tv-multimedia
Lokacija: Beograd-Zvezdara
Kontakt:

Re: TV Schneider 21M311 ne radi mreza

Post napisao Ribery » 25 Sep 2016, 19:45

Nisam to proveravao. Led dioda za standby blinka nekoliko puta kao da hoce da startuje kada se kabl ukljuci u struju i odmah startuje normalno i TV sasvim radi normalno. Posle kada iskljucim TV na daljinski, iskljuci se normalno i cuje se kako cvrci mreza. Pogledacu to u petak posto sad idem za Beograd pa necu biti u radionici do petka.
Posao TV servisera moras da volis da bi radio takav posao. Ovaj posao niko ne uci samo zbog novca.

Avatar
miodrag popovic
gx
gx
Postovi: 3307
Pridružen: 08 Nov 2006, 21:08
Location: Srbija
Phone number: 00381638773821
Specialty: tv
Lokacija: Pančevo Braće Jovanović 56

Re: TV Schneider 21M311 ne radi mreza

Post napisao miodrag popovic » 25 Sep 2016, 22:06

Zameni ponovo 100uF/400V
Bilo je i većih problema pa ih nismo rešili

Avatar
Ribery
gx
gx
Postovi: 668
Pridružen: 28 Okt 2008, 20:21
Location: Beograd
Contact person: Darko
Specialty: tv-multimedia
Lokacija: Beograd-Zvezdara
Kontakt:

Re: TV Schneider 21M311 ne radi mreza

Post napisao Ribery » 25 Sep 2016, 23:15

Taj glavni mrezni nisam ni menjao ni merio ali vidim da drzi napon. Nista me ne kosta da probam i njega da zamenim. Nemam drugo resenje svakako :-)

---------- Sub Okt 01, 2016 09:41 ----------
Evo samo da javim da nije mrezni elektrolitski kondenzator od 150uF 400V. Zamenio sam dva i TV se isto ponasa. Kako ga dugo nisam ukljucivao sad nece ni da startuje. Samo blinka lampica za standby.
Posao TV servisera moras da volis da bi radio takav posao. Ovaj posao niko ne uci samo zbog novca.

Avatar
bada
gx
gx
Postovi: 912
Pridružen: 23 svi 2016, 13:24
Location: BEOGRAD
Specialty: tv

Re: TV Schneider 21M311 ne radi mreza

Post napisao bada » 01 Okt 2016, 10:52

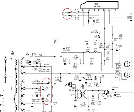
Jel' to ova šema ?
Probaj da staviš 10Koma na 47uF160V ,da li onda led svetli konstantno,ali to nije rešenje da znaš.
Jesi merio 5V i 3,3V ?
C812 u primaru stavi veći ,nešto mi je to malo 4,7uF .
Još bolje osciloskop !!!
Prilog
schneider_chassis_m35_m36_ver-2_sch.pdf
(3.32 MiB) Preuzeto 150 puta.
Zadnja izmena: bada, dana 01 Okt 2016, 12:29, ukupno menjano 2 puta.

Avatar
alexa_pg
Site Admin
Site Admin
Postovi: 6119
Pridružen: 22 Avg 2006, 08:10
Location: Podgorica
Specialty: tv-multimedia

Re: TV Schneider 21M311 ne radi mreza

Post napisao alexa_pg » 01 Okt 2016, 11:09

Ribery je napisao:... Kako ga dugo nisam ukljucivao sad nece ni da startuje. Samo blinka lampica za standby.
ESR-metar u ruke i završavaj to.
"I ja volim ljude ali ih sve manje podnosim"

Avatar
Ribery
gx
gx
Postovi: 668
Pridružen: 28 Okt 2008, 20:21
Location: Beograd
Contact person: Darko
Specialty: tv-multimedia
Lokacija: Beograd-Zvezdara
Kontakt:

Re: TV Schneider 21M311 ne radi mreza

Post napisao Ribery » 01 Okt 2016, 11:23

Ne verujem da su elektroliti. Sve sam zamenio i u horizontali i u mrezi i dalje ne radi kako treba. Opet sad startuje TV i radi ok ali kada ga iskljucim mreza se cuje da cvrkuce.

---------- Sub Okt 01, 2016 11:38 ----------
bada je napisao:Jel' to ova šema ?
Probaj da staviš 10Koma na 47uF160V ,da li onda led svetli konstantno,ali to nije rešenje da znaš.
Jesi merio 5V i 3,3V ?
Da to je ta sema.TV brzo startuje kada ukljucim kabl u uticnicu. Malo se pomuci mreza, led lampica treperi, zacvrci malo i odmah startuje. Kada ga iskljucim na daljinski TV, led lampica normalno svetli ali se onda cuje da cvrkuce mreza kao onda kad se muci da startuje. Negde sam citao da se kod ovih vestelovih sasija taj problem resava dodavanjem kontrolnog ispravljaca MCR22-8 ali ne mogu da nadjem kako.
Posao TV servisera moras da volis da bi radio takav posao. Ovaj posao niko ne uci samo zbog novca.

Avatar
zar099
_
_
Postovi: 196
Pridružen: 18 Nov 2013, 04:52
Location: Bosna i Hercegovina

Re: TV Schneider 21M311 ne radi mreza

Post napisao zar099 » 05 Okt 2016, 00:54

Probaj sa drugim Mosfetom u primaru,probaj stavit jaci i to onaj sa golim hladnjakom pa podbaci liskun ako treba biti izolovano,mozda onda nece cvrcat,jednom sam davno imao nesto slicno...

Avatar
Ribery
gx
gx
Postovi: 668
Pridružen: 28 Okt 2008, 20:21
Location: Beograd
Contact person: Darko
Specialty: tv-multimedia
Lokacija: Beograd-Zvezdara
Kontakt:

Re: TV Schneider 21M311 ne radi mreza  * REŠENO *

Post napisao Ribery » 05 Okt 2016, 14:31

Da, to mi je jos jedan majstor predlozio. Nisam probao to jer su ovi novi fet trazistori jako losi i ne rade kako treba i dok potrefis koji valja treba nekad i vremena. Nemam na lageru tih fetova a dovoljno sam vec para ulozio u taj TV tako da mi je u cilju sto pre da ga zavrsim a da ne ulazem puno u njega. Sledeci vikend kad dodjem u radionicu onda cu da vidim to da resim.

---------- Pon Okt 17, 2016 14:25 ----------
Resio sam problem zamenom dioda 1N4148 u primaru mreze oko FET tranzistora i zamenom FET tranzistora i sada TV radi odlicno. Hvala svima na pomoci 01ziveli
Posao TV servisera moras da volis da bi radio takav posao. Ovaj posao niko ne uci samo zbog novca.

Odgovori
  • Slične teme
    Odgovori
    Pregledano
    Zadnji post

Natrag na “Servisiranje CRT Televizora”