MODEL:2112DD
CHASSIS(oznaka šasije):
PCB(oznake na štampanoj ploči):
MCU(procesor):
EEPROM:
VERTIKALA:
AUDIO:
VIDEO:
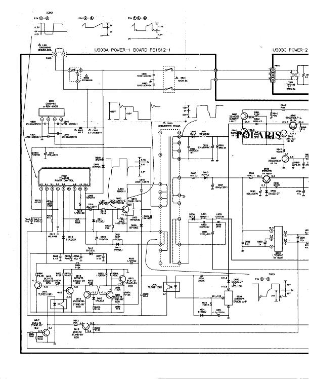
SMPS (mreža):Tda4601
FBT (vn trafo):
TUNER:
KVAR:Neispravna mreza
OPIS KVARA:Mrezni stepen radi, ali naponi su smanjeni narocito pod teretom(
Poluprovodnicki elementi su bukvalno ''prsli'', a za diode mislim da su zener.Shema bi pomogla kao i saveti oko poluprovodnika(zamene i sl.).





