ŠEME I SERVISNA UPUTSTVA
Urednici: goranfri,nike,sim,Honorarac
Pravila foruma
BT-expert info - BTexpert forumi
U naslov teme prvo pisati ime proizvođača, zatim oznake modela bez crtica i razmaka i kratak opis kvara. U post obavezno upisati ID ili EAN oznake sa poleđine aparata u suprotnom tema će biti obrisana.
Praktikujemo da na kraju opišemo kako smo rešili problem. Zatim zatvorimo temu >UPUTSTVO<
PRILIKOM POSTAVLJANJA PITANJA U VEZI ELEKTRONSKOG MODULA OBAVEZNO POPIŠITE SVE OZNAKE sa ploče i sa nalepnica, dobro bi došla i po koja fotografija.
BT-expert info - BTexpert forumi
U naslov teme prvo pisati ime proizvođača, zatim oznake modela bez crtica i razmaka i kratak opis kvara. U post obavezno upisati ID ili EAN oznake sa poleđine aparata u suprotnom tema će biti obrisana.
Praktikujemo da na kraju opišemo kako smo rešili problem. Zatim zatvorimo temu >UPUTSTVO<
PRILIKOM POSTAVLJANJA PITANJA U VEZI ELEKTRONSKOG MODULA OBAVEZNO POPIŠITE SVE OZNAKE sa ploče i sa nalepnica, dobro bi došla i po koja fotografija.
- fanzo
- Site Admin

- Postovi: 16015
- Pridružen: 02 Avg 2006, 06:41
- Location: Bački Petrovac, Srbija
- Phone number: 0038121781575
- Specialty: tv-multimedia
- Lokacija: Bački Petrovac
ŠEME I SERVISNA UPUTSTVA
**************************************************************************************************************************************************************************
MOLIO BIH ČLANOVE DA OVDE POSTAVLJAJU SAMO ŠEME OD VEŠ MAŠINA,DOK ZA POSTOVE,PITANJA,TRAŽENJA ŠEMA OTVORITE NOVU TEMU
----------------------------------------HVALA ŠTO PAZITE DA NAM FORUM BUDE UREDAN-----------------------------------
**************************************************************************************************************************************************************************
MOLIO BIH ČLANOVE DA OVDE POSTAVLJAJU SAMO ŠEME OD VEŠ MAŠINA,DOK ZA POSTOVE,PITANJA,TRAŽENJA ŠEMA OTVORITE NOVU TEMU
----------------------------------------HVALA ŠTO PAZITE DA NAM FORUM BUDE UREDAN-----------------------------------
**************************************************************************************************************************************************************************
Zadnja izmena: fanzo, dana 15 Feb 2007, 23:06, ukupno menjano 2 puta.
Svakodnevno usavršavanje je bolje od zakasnelog savršenstva
-
Elektroluks
- _

- Postovi: 11
- Pridružen: 29 Apr 2007, 14:35
- Lokacija: Lestane
candy
evo iod mene za pocetak ima toga CANDY ACTIVA 80P
- Prilog
-
- can_activa_80p.gif (22.18 KiB) Pregledano 87394 puta.
-
Elektroluks
- _

- Postovi: 11
- Pridružen: 29 Apr 2007, 14:35
- Lokacija: Lestane
- housecafe
- _

- Postovi: 161
- Pridružen: 06 Avg 2006, 19:34
- Location: Stara Pazova
- Lokacija: Stara Pazova
- Kontakt:
ŠEME - Ves masina
Evo ove sam Rar-ovao,pa ako vam treba.
Prethodne sam obrisao jer ih ima ovde
Ves masine sa programatorom
EAT8051B-E
EAT8062B
AKO514830
BOSH WOH4210
Prethodne sam obrisao jer ih ima ovde
Ves masine sa programatorom
EAT8051B-E
EAT8062B
AKO514830
BOSH WOH4210
- Prilog
-
Ves masine.rar- (998.43 KiB) Preuzeto 3077 puta.
- housecafe
- _

- Postovi: 161
- Pridružen: 06 Avg 2006, 19:34
- Location: Stara Pazova
- Lokacija: Stara Pazova
- Kontakt:
Re: Ves masina
Ves masine sa programatoromhousecafe je napisao:Evo ove sam Rar-ovao,pa ako vam treba.
EAT9062B EAT9095-01-A-B-C-D[/b]
- housecafe
- _

- Postovi: 161
- Pridružen: 06 Avg 2006, 19:34
- Location: Stara Pazova
- Lokacija: Stara Pazova
- Kontakt:
Re: Ves masina
Ves masine sa programatoromhousecafe je napisao:housecafe je napisao:Evo ove sam Rar-ovao,pa ako vam treba.
GORENJE EAT8051A
Modeli
PS402B
PS303B
PS422
PS422 international
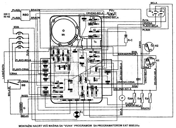
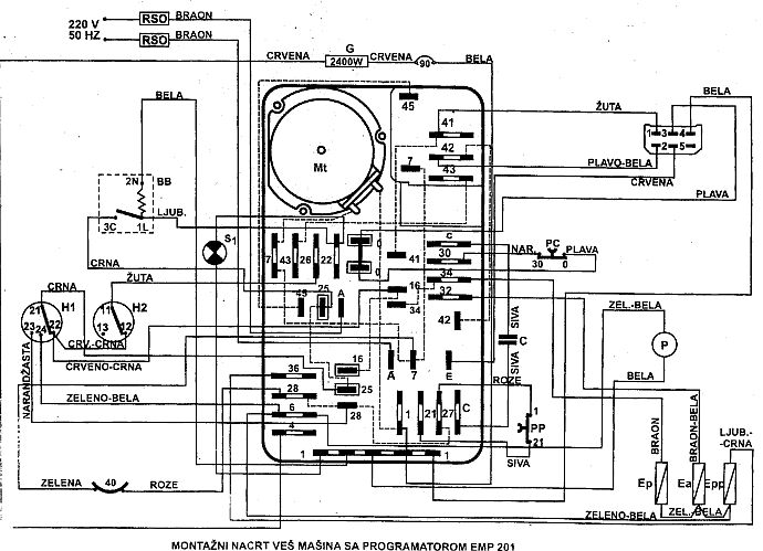
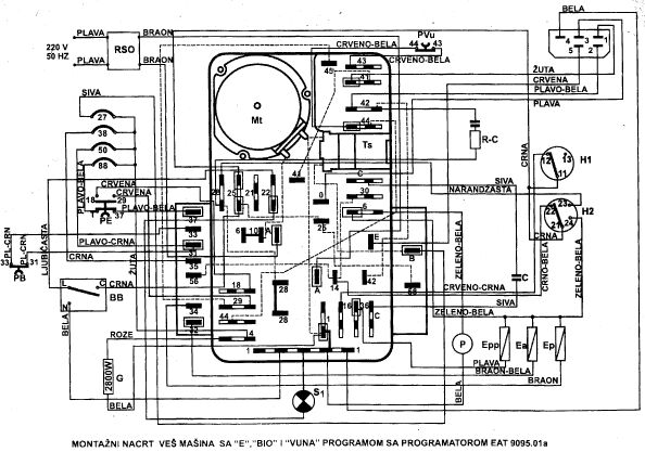
PS620 BIO S EMP201 GJ1010 GORENJE GJ682B
Modeli:
ps402b
ps303b
ps301
ps201
ps620 bio GORENJE GJ796
Modeli:
PS411
PS412
PS422 PG2000 GORENJE PG111
- housecafe
- _

- Postovi: 161
- Pridružen: 06 Avg 2006, 19:34
- Location: Stara Pazova
- Lokacija: Stara Pazova
- Kontakt:
Re: Ves masina
GORENJE veš masine sa programatoromhousecafe je napisao:Evo ove sam Rar-ovao,pa ako vam treba.
PG202Q sa termostatima 27*C i (27*C - 90*c)
modeli:
PS614 ŠAMPION
PS615
PS614
PS613
PS603 PG500
PG501 sa termostatima 827*C - 50*C) i (38*C - 88*C)
modeli
PS636 BIO S
PS664 BIO S
PS664 BIO S-B
PS620 BIO S
PS201
PS303B
PS402B
PS422
PS306
PS80-43 (PS80439
PG501-01
PG700 sa termostatima (40*C - 90*c)
Model:PS103
PG701 sa termostatima 50*c i (29*c i- 90*C)
Modeli:
PS102 APOLO
PS103
PS PRIVILEG A 12
PS306
PS30-6C
PS80-41 (PS8041)
PG700-01
PG790A
- kisko
- Preminuo
- Postovi: 2054
- Pridružen: 12 Jun 2007, 01:51
- Location: Kovilj-na kraj sveta
- Specialty: tv-multimedia
- Lokacija: Kovilj-Novi sad
Usisivač Samsung VC-7700 SERIES service manual
- Prilog
-
VC7700.rar- (1.18 MiB) Preuzeto 1510 puta.
uvek ima nesto interesantno
- kisko
- Preminuo
- Postovi: 2054
- Pridružen: 12 Jun 2007, 01:51
- Location: Kovilj-na kraj sveta
- Specialty: tv-multimedia
- Lokacija: Kovilj-Novi sad
Re: ŠEME-veš mašine
GORENJE
Programator PG1300 sa termostatima (27*C - 59*C) i (38*C - 88*C) napomena termostati u zagradi su u jednom kućištu(dupli)
Modeli mašima sa PG1300
PS405
PS80-44
Programator PG1300 sa termostatima (27*C - 59*C) i (38*C - 88*C) napomena termostati u zagradi su u jednom kućištu(dupli)
Modeli mašima sa PG1300
PS405
PS80-44
uvek ima nesto interesantno
- kisko
- Preminuo
- Postovi: 2054
- Pridružen: 12 Jun 2007, 01:51
- Location: Kovilj-na kraj sveta
- Specialty: tv-multimedia
- Lokacija: Kovilj-Novi sad
Re: ŠEME - Ves masina
GORENJE programator PG1000 sa termostatima 60*C i (33*C i 88*C) termostati u zagradi su u jednom kućištu(dupli)
Modeli:
PS804
PS80-48(PS8048) PG800sa termostatima 50*C i (29*C - 82*c)
Modeli:
PS615B APOLO
PS615 BIO
PS664 BIO
PS663 BIO
PS635 BIO PEA
PS653 BIO
PS652
PS610
PS80-40 (PS8040)
PG800
Modeli:
PS804
PS80-48(PS8048) PG800sa termostatima 50*C i (29*C - 82*c)
Modeli:
PS615B APOLO
PS615 BIO
PS664 BIO
PS663 BIO
PS635 BIO PEA
PS653 BIO
PS652
PS610
PS80-40 (PS8040)
PG800
uvek ima nesto interesantno
-
Sale Mitrovic
- _

- Postovi: 35
- Pridružen: 29 Okt 2008, 20:09
- Location: Srbija-Lazarevac
Re: ŠEME - Ves masina
Evo i od mene za pocetak.
Gorenje WA63080(ista je i za WA61061 samo bez akva - stopova.
Gorenje WA63080(ista je i za WA61061 samo bez akva - stopova.
Re: ŠEME - Ves masina MIELE novotronic W715
treba da u Miele masinama ima i dokumentacija ali se desi da se izgubi ili je netko prisvoji,skenirao sam ovu
-nije problem,obrisah ove u resize-u
-nije problem,obrisah ove u resize-u
- Prilog
-
MIELE NOVOTRONIC W715.rar- (1.53 MiB) Preuzeto 2040 puta.
Zadnja izmena: sekula, dana 15 Feb 2009, 17:08, ukupno menjano 1 put.
Re: ŠEME - Ves masina
Bosch WOH4210
Re: ŠEME - Ves masina
Indesit-Wasing masine WT100
- Prilog
-
Indesit-Wasing masine WT100.zip- (2.13 MiB) Preuzeto 2361 put.
Re: ŠEME - Ves masina
whirlphool 6ALBR5233JQO
SAMSUNG-Wasing masine-B1245
SAMSUNG-Wasing masine-B1245
- kisko
- Preminuo
- Postovi: 2054
- Pridružen: 12 Jun 2007, 01:51
- Location: Kovilj-na kraj sveta
- Specialty: tv-multimedia
- Lokacija: Kovilj-Novi sad
Re: ŠEME - Ves masina
Eida E12.5 sa EMP211A
EIDA E 12.5 sa PG 700-02
EIDA L 16.5 sa 790c
EIDA E 12.5 sa PG 700-02
EIDA L 16.5 sa 790c
uvek ima nesto interesantno
-
- Slične teme
- Odgovori
- Pregledano
- Zadnji post
-
- 0 Odgovori
- 2616 Pregledano
-
Zadnji post napisao nase
01 Apr 2008, 13:07

